Meter Mains
Square D brand Meter Mains are single phase power distribution panels that are ideal for residential use. They provide a meter socket that supports a standard utility meter and a main disconnect breaker.
This single compact solution provides a time and space saving solution for contractors and installers. Square D Meter Main products meet a wide range of applications in use today. Consult your local utility for a specific list of approved devices.
Features:
-
Ring or ringless styles available
-
Available in two styles for either QO or Homeline circuit breaker formats
-
100 to 400 A main ratings
-
Units available with up to six service disconnects (For NEC® prior to 2020)
-
Available Plug-on Neutral (PoN) option*
-
Dedicated surface and semi-flush mounting styles
-
Multiple disconnect units can be converted to semi-flush with addition of flange kit
-
Generator Kits available to provide switching method between main utility service and backup power source
-
Solar ready available option
-
Some models are Wiser™ Energy compatible
-
Backup power ready available option
The Plug-on Neutral (PoN) Advantage:
-
Faster installation – Fewer connections
-
Saves wire – Fully distributed split neutral bar
-
Frees gutter space – No pigtails
|
WARNING: This product can expose you to chemicals including lead and lead compounds, which are known to the State of California to cause cancer, and birth defects or other reproductive harm. For more information go to www.P65Warnings.ca.gov. |
Meter Main Product Description
Meter main devices include the utility meter socket and factory installed and/or provisions for field installation of service disconnect(s) to feed downstream devices. Meter mains are typically used with interior mounted sub-feed load centers.
Additional features:
Circuit breaker compatibility – QO is a 3/4-inch format and Homeline is a 1-inch format. Some interiors (solar ready) accept plug–on neutral (PoN) and pigtail style branch circuit breakers.
Backed out neutral screws – saves labor and installation time.
Standard 22 kA / 10 kA AIR SCCR — standard short-circuit rating for most combination service entrance devices (CSEDs) provide increased application capability. (Some CSEDs have a different SCCR, see product Technical Information to confirm.)
Neutral and ground – supplied with 100% branch neutrals; all unused terminals may be used for equipment grounding wires.
Twistouts – twistouts are factory removed in some models for easier installations of circuit breakers.
Screws – combination slot/square drive neutral, ground and cover screw accommodate both standard flat blade screwdrivers and square head drivers.
UL listed – suitable only for use as service equipment.
Catalog Number Description
General Information and Application Data
Type
CSEDs for use on electrical systems are UL listed under file E-6294 (panel boards) and meet federal specifications W-P-115c, type 1, class 2 for use in government housing.
UL Listed
File E-6294 (panelboards) UL67 standard enhances safety in electrical distribution panels. Suitable for use as service equipment. Suitable for use with 75°C copper or aluminum conductors.
Ratings
Single-Phase, Rating Max: 100–400 A
Service
120 / 240 Vac, 1φ3W
208Y / 120 Vac, 1φ3W
Neutral Assemblies
Branch neutral terminals suitable for one #14–#4 AWG copper or one #12–#4 AWG aluminum wire.
Suitable lugs provided on the neutrals for termination of the grounding conductor.
All unused neutral terminals may be used to terminate bare or green equipment grounding conductors:
-
one #14–#4 AWG copper
-
one #12–#4 AWG aluminum
-
two or three #14–#10 AWG copper
-
two or three #12–#10 AWG aluminum
Line Lugs
All lugs suitable for 75°C copper or aluminum wires.
CSEDs have wire binding screw torque values on the wiring diagrams and circuit breaker labels.
Phasing
CSEDs have distributed phase bussing.
Most branch circuit breakers can be mounted in any position.
QO and Homeline Meter Mains
Meter Main Rainproof Enclosures
![]() |
QO and Homeline Plug-on Neutral (PoN) Plug-on Neutral CSEDs are an available option that offer time-savings for Plug-on Neutral Combination Arc Fault (CAFI) and dual function circuit breaker installation. Our innovative, split neutrals are designed to save time and wire, allowing plug-on neutral circuit breakers to connect directly to the neutral bar without the pigtail. |
![]() |
Material and finish Galvanealed steel enclosure includes interior trim and door with a gray powder coating. QO interiors have tin plated copper bus bars and Homeline interiors have tin and copper plated aluminum bus bars. |
![]() |
Stainless steel latch A stainless steel door latch on the enclosure provides closure and maximum durability. |
![]() |
Wiring access without door removal CSEDs are side-hinge or top-hinge door devices, providing full wiring access without door removal. |
![]() |
Hubs Square D type rain-tight hubs provide fast and convenient top or bottom feed conduit connection. Hubs are suitable for use with conduit having ANSI standard taper pipe thread. Closing plates available for A, A-L and B hub openings. |
![]() |
Filler plates Snap-in style filler plates are accessories purchased separately available to cover unused spaces. HOMFP and QOFP filler plates available for branch circuit breaker spaces in all of our covers. |
![]() |
Different meter socket types Ring or ringless type meter socket designs available. After all work has been done and the meter has been fastened, a sealing or locking mechanism is placed in either form. Check with your local utility the sort of meter mounting to be utilized in a given location. |
Meter Main Technical Information
100–200 A Rainproof Meter Main Technical Information
QO Rainproof Meter Mains (1Ø3W–120/240 Vac Rainproof–UL Listed)
|
Cat. No. |
Rating (A) |
Bypass Type |
Service (Type of Feed) |
SCCR (kA) |
Service Disconnect(s) |
Load Center and Branch Circuit Breakers * |
Hub Type * |
Line side Main Lugs AWG/kcmil (Al/Cu) |
Service Ground Lug AWG/kcmil (Al/Cu) |
|||||
|---|---|---|---|---|---|---|---|---|---|---|---|---|---|---|
|
2P Circuits (Max.) |
Type * |
Rating (A) Max. |
Max. Quantity |
Rating (A) Max. |
||||||||||
| Spaces | 1P | |||||||||||||
| Circuits Tandems | ||||||||||||||
|
Ring Type |
||||||||||||||
|
Surface Mount Only |
||||||||||||||
|
125 |
None |
OH/UG |
10 |
1 |
QOM1-VH |
125 |
— |
— |
— |
— |
B |
4–1/0 |
8–1/0 |
|
|
200 |
None |
OH/UG |
22 |
1 |
QOM2-VH |
200 |
— |
— |
— |
— |
A |
4–250 |
(2) 8–2/0 |
|
|
200 |
None |
OH/UG |
22 |
1 |
QOM2-VH |
200 |
— |
— |
— |
— |
A |
4–250 |
(2) 8–2/0 |
|
|
QO-VH |
50 |
|||||||||||||
|
200 |
None |
OH/UG |
10 |
2 |
QO |
100 |
— |
— |
— |
— |
A |
4–250 |
(2) 8–2/0 |
|
|
Ringless Type |
||||||||||||||
|
Surface Mount Only |
||||||||||||||
|
200 |
None |
OH/UG |
22 |
1 |
QOM2-VH |
200 |
— |
— |
— |
— |
A |
6–350 |
(2) 8–2/0 |
|
|
200 |
Lever |
OH/UG |
10 |
1 |
QOM2-VH |
200 |
— |
— |
— |
— |
A |
6–350 |
8–1/0 |
|
|
200 |
None |
OH/UG |
22 |
1 |
QOM2-VH QO-VH |
200 |
— |
— |
— |
— |
A |
6–350 |
(2) 8–2/0 |
|
|
50 |
||||||||||||||
|
200 |
Horn |
OH/UG |
22 |
1 |
QOM2-VH QO-VH |
200 |
— |
— |
— |
— |
A |
6–350 |
(2) 8–2/0 |
|
|
50 |
||||||||||||||
|
200 |
Lever |
OH/UG |
10 |
1 |
QOM2-VH QO-VH |
200 |
— |
— |
— |
— |
A |
6–350 |
8–1/0 |
|
|
50 |
||||||||||||||
|
200 |
None |
OH/UG |
22 |
6 |
QO-VH |
200 * |
— |
— |
— |
— |
A |
6–350 |
12–2/0 |
|
|
Surface Mount Only, Supplied with Feed -Thru Lugs and provisions for Branch Circuit Breakers |
||||||||||||||
|
100 |
Horn |
OH/UG |
22 |
1 |
100 |
8 |
16 |
8 |
100 |
A |
6–350 |
12–2/0 |
||
|
125 |
None |
OH/UG |
22 |
1 |
125 |
8 |
16 |
8 |
100 |
A |
6–350 |
12–2/0 |
||
|
150 |
None |
OH/UG |
22 |
1 |
150 |
8 |
16 |
8 |
150 * |
A |
6–350 |
8–2/0 |
||
|
150 |
None |
OH/UG |
22 |
1 |
150 |
8 |
16 |
8 |
150 * |
A |
6–350 |
12–2/0 |
||
|
200 |
None |
OH/UG |
22 |
1 |
200 |
8 |
16 |
8 |
200 * |
A |
6–350 |
8–2/0 |
||
|
Horn |
12–2/0 |
|||||||||||||
|
Lever |
200 |
8–2/0 |
||||||||||||
Homeline Rainproof Meter Mains (1Ø3W–120/240 Vac Rainproof–UL Listed)
|
Cat. No. |
Rating (A) |
Bypass Type |
Service (Type of Feed) |
SCCR (kA) |
Service Disconnect(s) |
Load Center and Branch Circuit Breakers * |
Hub Type * |
Line side Main Lugs AWG/kcmil (Al/Cu) |
Service Ground Lug AWG/kcmil (Al/Cu) |
|||||
|---|---|---|---|---|---|---|---|---|---|---|---|---|---|---|
|
2P Circuits (Max.) |
Type * |
Rating (A) Max. |
Max. Quantity |
Ampere Rating Max. |
||||||||||
| Spaces | 1P | |||||||||||||
| Circuits | Tandems | |||||||||||||
|
Ring Type |
||||||||||||||
|
Surface Mount Only |
||||||||||||||
|
125 |
None |
OH/UG |
10 |
4 |
HOM |
125 |
— |
— |
— |
— |
A |
6–2/0 |
6–2/0 |
|
|
200 |
None |
OH/UG |
10 |
6 |
HOM |
200* |
— |
— |
— |
— |
A–L |
4–250 |
8–2/0 |
|
|
Semi-flush Mount only |
||||||||||||||
|
125 |
None |
OH/UG |
10 |
4 |
HOM |
110 |
— |
— |
— |
— |
A or B30 |
6–2/0 |
6–2/0 |
|
|
200 |
None |
OH */UG |
10 |
6 |
HOM |
200* |
— |
— |
— |
— |
A–L |
4–250 |
8–2/0 |
|
|
Surface Mount —Supplied with Feed -Thru Lugs and provisions for Branch Circuit Breakers |
||||||||||||||
|
150 |
None |
OH/UG |
10 |
1 |
150 |
8 |
16 |
8 |
100 * |
A or A–L |
6–300 |
8–1/0 |
||
|
HOM |
50 |
|||||||||||||
|
200 |
None |
UG |
10 |
1 |
200 |
8 |
16 |
8 |
100 * |
A or A–L |
6–300 |
8–1/0 |
||
| HOM | 50 | |||||||||||||
|
Ringless Type |
||||||||||||||
|
Surface Mount Only |
||||||||||||||
|
125 |
None |
OH/UG |
10 |
4 |
HOM |
125 * |
— |
— |
— |
— |
A |
6–2/0 |
6–2/0 |
|
|
200 |
None |
OH/UG |
22 |
6 |
HOM |
200 * |
— |
— |
— |
— |
A |
6–350 |
12–2/0 |
|
|
Surface Mount Only, Supplied with Feed-Thru Lugs and provisions for Branch Circuit Breakers |
||||||||||||||
|
100 |
Horn |
OH/UG |
22 |
1 |
100 |
8 |
16 |
8 |
100 |
A |
6–350 |
8–2/0 |
||
|
12–2/0 |
||||||||||||||
|
125 |
Horn |
OH/UG |
22 |
1 |
125 |
8 |
16 |
8 |
100 |
A |
6–350 |
12–2/0 |
||
|
150 |
None |
OH/UG |
22 |
1 |
150 |
8 |
16 |
8 |
150 * |
A |
6–350 |
12–2/0 |
||
| Horn |
8–2/0 |
|||||||||||||
|
12–2/0 |
||||||||||||||
|
Lever |
200 |
150 | 8–2/0 | |||||||||||
|
200 |
None |
OH/UG |
22 |
1 |
200 |
8 |
16 |
8 |
200 * |
A |
6–350 |
8–2/0 |
||
|
12–2/0 |
||||||||||||||
|
Horn |
8–2/0 |
|||||||||||||
|
12–2/0 |
||||||||||||||
|
Lever |
200 | 8–2/0 | ||||||||||||
|
RC816D200CH * * * * |
200 |
Horn |
OH/UG |
10 |
1 |
200 |
8 |
16 |
8 |
100 * |
A |
6–300 |
6–1/0 |
|
|
HOM |
50 |
|||||||||||||
400 A Rainproof Meter Main Technical Information
QO Rainproof PoN Meter Mains (1Ø3W–120/240 Vac Rainproof–UL Listed)
|
Cat. No. |
Rating (A) |
Bypass Type |
Service (Type of Feed) |
SCCR (kA) |
Load Center and Service Disconnect(s) * Branch Circuit Breakers * |
Hub Type * |
Line side Main Lugs AWG/kcmil (Al/Cu) |
Service Ground Lug AWG/kcmil (Al/Cu) |
||||||
|---|---|---|---|---|---|---|---|---|---|---|---|---|---|---|
|
2P Circuits (Max.) |
Type * |
Rating (A) Max. |
Max. Quantity |
Rating (A) Max. |
||||||||||
|
Spaces |
1P |
|||||||||||||
|
Circuits |
Tandems |
|||||||||||||
|
Ring Type |
||||||||||||||
|
Surface and Semiflush Mount * |
||||||||||||||
|
400 |
None |
UG |
25 |
1 |
200 |
8 |
16 |
8 |
200 |
A–L |
(2) Studs |
4–250 |
||
| QDL, QGL, QJL * | ||||||||||||||
|
400 |
Class 320 Manual Bypass |
UG |
25 |
1 |
200 |
8 |
16 |
8 |
200 |
A–L |
(2) Studs |
4–250 |
||
| QDL, QGL, QJL* | ||||||||||||||
|
400 |
Class 320 Manual Bypass |
UG |
65 * |
1 |
400 |
— |
2 * |
— |
200 |
A–L |
(2) Studs |
4–250 |
||
|
Ringless Type |
||||||||||||||
|
400 |
Class 320 Lever |
OH/UG |
25 |
1 |
QDLk, QGL, QJL * |
200 |
— |
— |
— |
200 |
A-L |
4-600 (2) 1/0-350 |
12-2/0 |
|
|
Surface Mount Only, Supplied with Feed-Thru Lugs and Provisions for Branch Circuit Breakers |
||||||||||||||
|
400 |
UG |
25 |
1 |
200 |
8 |
16 |
8 |
200 |
A–L |
(2) Studs |
4–250 |
|||
| QDL, QGL, QJL* | ||||||||||||||
|
400 |
Class 320 Lever |
OH/UG |
25 |
1 |
QDL, QGL, QJL* |
200 |
8 |
16 |
8 |
200 |
A–L |
4-600 (2) 1/0- 350 |
12-2/0 |
|
|
Surface and Semiflush Mount * |
||||||||||||||
|
QU816D400PCL * * * * |
400 |
Class 320 Lever |
UG |
25 |
1 |
200 |
8 |
16 |
8 |
200 |
A–L |
(2) Studs |
4–250 |
|
| QDL, QGL, QJL* | ||||||||||||||
|
400 |
Class 320 Lever |
UG |
65* |
1 |
400 |
— |
2 * |
— |
200 |
A–L |
(2) Studs |
4–250 |
||
|
Homeline Ringless Type |
||||||||||||||
|
Surface Mount Only, Supplied with Feed-Thru Lugs and Provisions for Branch Circuit Breakers |
||||||||||||||
|
400 |
Class 320 Lever |
OH/UG |
25 |
1 |
QDL, QGL, QJL* |
200 |
8 |
16 |
8 |
200 |
A–L |
4-600 (2) 1/0- 350 |
12-2/0 |
|
100–200 A Solar Ready Plug-on Neutral (PoN) Meter Mains
QO Solar Ready PoN Meter Mains (1Ø3W–120/240 Vac Rainproof–UL Listed)
| Cat. No. | Amperage Rating | Bus Bar Ampere Rating | Bypass Type | Service (Type of Feed) | Service Disconnect(s) | Load Center and Branch Circuit Breakers (Order separately) | Hub Type (Order separately) | Line side Main Lugs AWG/kcmil (Al/Cu) | Service Ground Lug AWG/kcmil (Al/Cu) | |||||
|---|---|---|---|---|---|---|---|---|---|---|---|---|---|---|
| 2P Circuits | Type (Factory installed except where noted) | Spaces | Circuits | Tandems | Ampere Rating Max. | |||||||||
| Ring Type, QO | ||||||||||||||
| Surface Mount Only | ||||||||||||||
|
100 |
225 |
None |
UG |
22 kA |
1 |
8 |
16 |
8 |
70 |
A-L |
4-250 |
14-2/0 CU 12-2/0 AL |
||
|
200 |
225 |
None |
UG |
22 kA |
1 |
4 |
8 |
4 |
110 |
A-L |
4-250 |
14-2/0 CU 12-2/0 AL |
||
|
8 |
16 |
8 |
||||||||||||
| Ringless, QO | ||||||||||||||
| Surface Mount Only | ||||||||||||||
|
100 |
225 |
None |
UG |
22 kA |
1 |
4 |
8 |
4 |
70 |
A-L |
4-250 |
14-2/0 CU 12-2/0 AL |
||
|
Lever |
||||||||||||||
|
125 |
225 |
None |
UG |
22 kA |
1 |
4 |
8 |
4 |
70 |
A-L |
4-250 |
14-2/0 CU 12-2/0 AL |
||
|
150 |
225 |
None |
UG |
22 kA |
1 |
4 |
8 |
4 |
110 |
A-L |
4-250 |
14-2/0 CU 12-2/0 AL |
||
|
8 |
16 |
8 |
||||||||||||
|
200 |
225 |
None |
UG |
22 kA |
1 |
4 |
8 |
4 |
110 |
A-L |
4-250 |
14-2/0 CU 12-2/0 AL |
||
|
8 |
16 |
8 |
||||||||||||
|
Lever |
||||||||||||||
|
None |
||||||||||||||
Homeline Solar Ready PoN Meter Mains (1Ø3W–120/240 Vac Rainproof–UL Listed)
|
Cat. No. |
Rating (A) |
Bus Bar Rating (A) |
Bypass Type |
Service (Type of Feed) |
SCCR (kA) |
Service Disconnect(s) |
Load Center and Branch Circuit Breakers * |
Hub Type * |
Line side Main Lugs AWG/kcmil (Al/Cu) |
Service Ground Lug AWG/kcmil (Al/Cu) |
||||
|---|---|---|---|---|---|---|---|---|---|---|---|---|---|---|
|
2P Circuits |
Type (Factory installed except where noted) |
Spaces |
Circuits |
Tandems |
Rating (A) Max. |
|||||||||
| Ring Type, Homeline | ||||||||||||||
| Surface Mount Only | ||||||||||||||
|
100 |
225 |
None |
UG |
22 |
1 |
8 |
16 |
8 |
70 |
A-L |
4–250 |
14–2/0 Cu 12–2/0 Al |
||
|
150 |
225 |
None |
OH/UG |
22 |
1 |
8 |
16 |
8 |
150 |
A-L |
4–250 |
8–2/0 |
||
|
200 |
225 |
None |
UG |
22 |
1 |
4 |
8 |
4 |
110 |
A-L |
4–250 |
14–2/0 Cu 12–2/0 Al |
||
|
None |
UG |
22 |
8 |
16 |
8 |
110 |
14–2/0 Cu 12–2/0 Al |
|||||||
|
None |
OH/UG |
22 |
200 |
8–2/0 |
||||||||||
| Semiflush Mount Only | ||||||||||||||
|
200 |
225 |
None |
OH */UG |
22 |
1 |
8 |
16 |
8 |
200 |
A-L |
4–250 |
8–2/0 |
||
| Ringless, Homeline | ||||||||||||||
| Surface Mount Only | ||||||||||||||
|
100 |
225 |
None |
UG |
22 |
1 |
4 |
8 |
4 |
70 |
A-L |
4–250 |
14–2/0 Cu 12–2/0 Al |
||
|
Lever |
||||||||||||||
|
125 |
225 |
None |
UG |
22 |
1 |
4 |
8 |
4 |
70 |
A-L |
4–250 |
14–2/0 Cu 12–2/0 Al |
||
|
150 |
225 |
None |
UG |
22 |
1 |
4 |
8 |
4 |
110 |
A-L |
4–250 |
14–2/0 Cu |
||
|
8 |
16 |
8 |
12–2/0 Al |
|||||||||||
|
200 |
225 |
None |
UG |
22 |
1 |
4 |
8 |
4 |
110 |
A-L |
4–250 |
14–2/0 Cu |
||
|
8 |
16 |
8 |
12–2/0 Al |
|||||||||||
|
Horn |
||||||||||||||
|
Lever |
||||||||||||||
|
None |
||||||||||||||
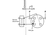
Wiring Diagram Label Sample
Meter Main Wiring Diagrams
Standard Meter Mains (100–200 A)
|
|
|
|
||||||
|
|
|
|
||||||
|
|
|
|
||||||
|
|
|
|
||||||
|
|
|
|
||||||
|
|
||||||||






















